概述
ATE800 系列 RFID 無線測溫裝置可用于高低壓開關柜內母排搭接點,斷路器動、靜觸頭,電纜接頭,環網柜堵頭等金屬部位的溫度監測,具有隔離安裝方便、抗干擾能力強、工作可靠的特點。ATE800 系列產品組成:接收器,天線,傳感器。ATC800 接收器通過天線向 ATE800 無線測溫傳感器發射 RFID 射頻信號,傳感器接收到射頻能量之后,激活電路,開始進行溫度數據采集,并將數據通過無線信號回傳至天線;天線通過射頻電纜將數據傳輸至接收器,最終可由接收器將數據上傳到遠程監控系統。

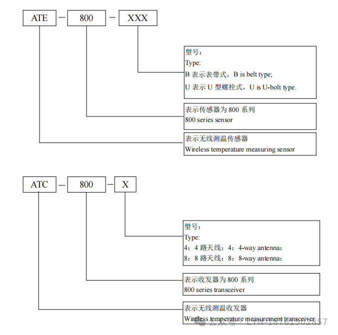
型號說明

配置方案




技術指標
安裝實例

1)中壓斷路器觸頭測溫安裝說明
傳感器主體與接收器天線在斷路器室的安裝位置如下圖所示,圖 1 為傳感器主體在斷路器動觸
頭的安裝位置,圖 2 為傳感器與天線的安裝位置,其中 1 為傳感器主體,2 為天線。當天線安裝在斷路器室的右側柜壁時,傳感器主體的方向要朝向天線位置,如圖 1 所示,保證傳感器主體與天線的方向處于面對面狀態。

2)中壓母線室銅排測溫安裝說明
傳感器與天線在進線母排室的安裝位置如下圖所示,1 為傳感器主體的位置,2 為天線的位置,保證傳感器主體與天線處于面對面的位置。
注意事項:以上兩個安裝位置為典型場景,在其他應用場景也要保證傳感器主體貼緊金屬表面,傳感器主體與接收器天線處于面對面的位置。